Il n'est possible d'entreprendre l'installation d'une chaudière de chauffage dans une maison privée que s'il existe une bonne formation théorique, des compétences pratiques dans la manipulation des outils et des équipements. Même si une décision est prise de se tourner vers les services de spécialistes, la connaissance de la question aidera à choisir les bons appareils et le lieu optimal pour leur placement, pour surveiller les activités des travailleurs embauchés. Une installation d'une chaudière à la maison exécutée avec compétence est la base de la fiabilité et de la facilité d'utilisation d'un système de chauffage autonome.
Types de chaudières de chauffage

Le choix d'un appareil de chauffage est déterminé par la gamme de combustible, sa disponibilité et son coût. L'installation de chaudières de chauffage doit être planifiée en s'attendant à ce que le combustible soit facile à acheter, pratique et sûr à stocker. Dans ce cas, vous devez acheter un équipement coûteux, de haute qualité et économique. Plus l'investissement initial est important, plus vite ils seront rentabilisés.
Sur la base de ces critères, une décision devrait être prise en faveur des produits des types suivants :
- Gaz. Aujourd'hui, ce sont les appareils les plus populaires installés dans les maisons privées et les appartements en ville. En raison de la présence de ses propres gisements et d'un réseau développé de transport de carburant naturel, il a un coût abordable et est fourni dans presque toutes les régions du pays. Une large gamme de produits est en vente, la chaudière peut être installée à la fois dans une chaufferie séparée et dans une zone résidentielle, à condition que le produit soit équipé d'une chambre de combustion fermée. L'installation d'une chaudière à gaz n'a de sens que dans les bâtiments où passe l'autoroute centrale.
- Combustible solide. Les produits fonctionnent sur le charbon, le bois et les briquettes. Ils sont divisés en fours standard à foyer ouvert et équipés d'un système de combustion longue avec un système d'alimentation automatique en combustible. Des conceptions polyvalentes sont conçues pour le traitement des déchets solides municipaux, des plastiques et du caoutchouc automobile. Le plus de ces poêles réside dans leur indépendance vis-à-vis des sources d'énergie externes, le moins est la nécessité d'ajouter constamment du combustible pour maintenir la combustion.
- Électrique. De telles chaudières sont compactes et légères, car elles n'ont pas de chambre de combustion. S'il existe une source d'énergie de secours, les produits peuvent être qualifiés de relativement autonomes. L'installation d'une chaudière électrique ne nécessite pas l'agrément des sociétés de gestion. La conception est absolument sûre à tous égards, y compris l'absence d'émissions nocives dans l'atmosphère. Le logiciel vous permet de régler l'heure d'allumage et d'extinction de l'appareil, des radiateurs de chauffage et de refroidissement. L'installation de chaudières électriques n'est pas difficile, elle peut être effectuée à la main. Le seul inconvénient de l'équipement est le coût élevé de l'énergie.
- Combustible liquide. Les unités convertissent le carburant diesel, le mazout et tous les types d'huiles usées en chaleur. Ces carburants étant disponibles presque partout et tout le temps, les problèmes d'approvisionnement sont rares. Les chaudières se distinguent par de bonnes performances et une dissipation thermique. Les inconvénients sont le coût élevé du carburant, les difficultés de son stockage et la toxicité élevée des produits de combustion. De plus, les poêles ont besoin d'un arrêt régulier et d'un nettoyage de la suie.
Chaque type de chaudière a ses propres avantages et inconvénients.Lors du choix d'un produit, il convient d'évaluer soigneusement leurs avantages et de prévoir les difficultés possibles lors de l'installation d'une chaudière de chauffage et de son fonctionnement.
Types de construction de chauffage
Les chauffe-eau modernes sont produits dans différentes conceptions, en raison de leur taille, de leur puissance et de leur emplacement.
Il existe ces types de chaudières de chauffage :
- Mural. Les produits sont légers et compacts, ce qui permet de les accrocher au mur. Cette catégorie comprend les appareils à gaz et électriques dont les corps ne chauffent pas pendant le fonctionnement. L'avantage de cette conception est qu'il n'est pas difficile pour elle de trouver une place même dans des espaces restreints, comme une cuisine, une salle de bain et un petit sous-sol. La saleté ne s'accumule pas sous les appareils, la pièce est facile à nettoyer. De plus, il n'y a pas de risque d'inondation de l'appareil en cas de rupture de conduites d'eau ou d'inondation d'ouvrages souterrains par les eaux souterraines. La chaudière murale ne peut être montée que sur un mur fait d'un matériau durable et fiable.
- Extérieur. Cette catégorie comprend les fours de poids lourds, de taille, fonctionnant sur tous les types de combustible. Si des chaudières au sol avec corps de chauffe sont installées, un écran de protection est installé. Une fondation solide est installée dans une maison en bois pour éviter les changements de position de l'appareil dans l'espace. Si l'on décide d'installer un poêle à chambre de combustion ouverte, la pièce doit être équipée d'une cheminée efficace et d'une ventilation forcée.
La priorité doit être donnée non pas à l'esthétique et à la commodité, mais à la sécurité et à la praticité. Avant de procéder à l'installation de chaudières de chauffage domestique de vos propres mains, vous devez évaluer objectivement vos capacités et les conséquences des erreurs.
Étapes d'installation et de démarrage des chaudières

L'installation de la chaudière est une procédure qui se compose de plusieurs étapes successives. Chacun d'entre eux doit faire l'objet d'une attention particulière, car le résultat final dépend directement de la qualité de chaque phase du processus.
L'aménagement d'un système de chauffage autonome doit être effectué dans l'ordre suivant:
- Étudiez la tâche. Vous devez commencer par déterminer la puissance de chauffage requise. Le coefficient est pris comme base pour 10 m² de la surface totale du bâtiment. Il est de 0,9 pour les régions du sud, de 1,2 pour la zone médiane, de 1,5 pour les moyennes et de 2 pour le nord. A cette valeur s'ajoute 20% pour augmenter la puissance au maximum en cas de gel extrême.
- Conception. Pour les poêles alimentés à l'électricité, aux combustibles solides et liquides, aux bouteilles de propane domestiques, le projet peut se faire de façon autonome. Pour une chaudière à gaz d'alimentation centrale, le projet est réalisé dans le strict respect des normes SNiP 31-02-2001 et SNiP 42-01-2002. Le papier présente un poêle, cheminée, tuyauterie, radiateurs, by-pass, système de ventilation, distribution électrique et gaz. La documentation préparée doit être vérifiée et approuvée par la société de gestion du gaz. Les travaux ne peuvent commencer qu'après avoir obtenu l'autorisation et les conditions techniques approuvées.
- Sélection d'équipement. Il est nécessaire de décider du type de chaudière, d'un ensemble d'options de protection et de contrôle. Plus l'appareil est puissant et complexe, plus il est cher, fiable et économique. Lors du choix d'une chaudière à double circuit avec pompe centrifuge interne, les problèmes d'eau chaude pour les besoins domestiques et de circulation du liquide de refroidissement à travers le système seront résolus. Pour un fonctionnement plus correct du chauffage, vous aurez besoin d'un accumulateur de chaleur et d'un vase d'expansion à membrane.
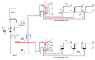
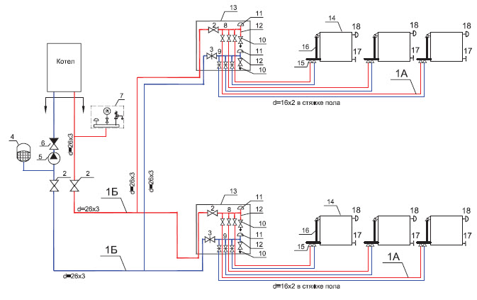
- Installation. L'aménagement du chauffage autonome est effectué conformément aux conditions techniques ou à un plan établi de manière indépendante. Tout d'abord, la chaudière, les appareils terminaux et les consommateurs sont installés, puis ils sont connectés à des tuyaux.L'étape suivante consiste à installer la cheminée et la ventilation. Au dernier tour, l'électricité et le gaz sont fournis, s'il est prévu de raccorder la maison aux services publics communs.
- Lancer. Des tests hydrodynamiques de la structure assemblée sont effectués avant l'essai. Le but de cette procédure est d'identifier les défauts du circuit et des appareils. Le système est scellé, après quoi il est rempli d'un liquide de refroidissement chaud à une pression 2 fois supérieure à la pression nominale. Lorsqu'il n'y a pas de fuite, la chaudière démarre en mode de fonctionnement.
Si la chaufferie est raccordée au réseau central, les appareils sont scellés et le propriétaire reçoit un acte de mise en service de la chaudière. Vous devez être préparé au fait que les contrôleurs visiteront la maison tous les mois afin de vérifier le respect des règles d'utilisation des équipements, leur examen et leur réglage. Dans les cas de réchauds électriques, à combustible solide et à combustible liquide, il n'y aura pas de tels inconvénients, mais les mesures de contrôle, de prévention et de réparation devront être prises de manière indépendante.
Travail de base et règles d'installation de chaudières dans une maison privée
Si la puissance de l'appareil dépasse 30 kW, il doit être installé dans une pièce séparée. Il n'y a pas de telle limitation pour un petit dispositif de suspension. Le sous-sol ne peut être utilisé que s'il n'y a pas d'accès non autorisé.
Quel que soit l'endroit où le poêle est installé, la porte d'entrée de la pièce ne doit pas être inférieure à 0,8 m et la distance au radiateur doit être supérieure à 1 m.Avant l'installation, la base de la chaudière doit être nivelée et renforcée. Cela aidera à minimiser les vibrations, à maintenir l'intégrité des assemblages vissés et à prolonger la durée de vie de la structure.

Comme il y a toujours un risque de panne de courant dans le boîtier, il est nécessaire d'effectuer une mise à la terre et d'utiliser des prises à trois bornes pour connecter les appareils. Si le corps de l'appareil chauffe, les objets qui l'entourent sont finis avec des matériaux non combustibles. Il peut s'agir de carrelage, de métal, de peinture céramique ou de plâtre de façade. Une tôle ou une dalle en amiante-ciment est posée sur le plancher en bois.
La cheminée est posée en fonction de l'endroit où la chaudière est installée. La conception peut être externe ou interne. Dans le premier cas, l'intégrité des planchers est préservée, mais la poussée diminue. Dans la deuxième option, il n'y a pas de problèmes de traction, mais un travail laborieux est nécessaire pour amener le tuyau jusqu'au toit et isoler les trous. Afin d'économiser de la main-d'œuvre et des ressources, il est interdit de combiner la cheminée et la ventilation dans un canal commun. Cela se heurte à la pénétration de produits de combustion dans les locaux d'habitation. Lors de la pose de la cheminée, vous ne devez pas faire de virages à un angle de 90 degrés, car cela affecterait négativement l'efficacité de l'élimination des gaz de combustion. Il n'est pas permis de créer plus de 3 tours sur toute la longueur du tuyau.
La hauteur minimale de la cheminée au-dessus du niveau d'un toit plat ou du faîte d'un toit à pignon doit être de 50 cm.La coupe de la cheminée est fermée par une grille et un capuchon pour la protéger des débris, des précipitations, des petits oiseaux et des animaux entrant dans le canal.
Il est impératif d'installer une ventilation d'alimentation et d'extraction. La prise d'air doit se situer en bas du mur, le plus loin possible du four. Un ventilateur est installé pour assurer le désenfumage pendant la période sans courant d'air.













